About
Organization
Aims and Scope
Editor’s Letter
Editorial Board
News
Articles
List of Issues
For Authors
Instructions for Authors
Article Processing Charge
Call for Papers
Open Access License Agreement
Submit Your Research
Contact
Tamkang University
Tamkang University
TKU Press
TKU Library
Journal of Applied Science and Engineering
Published by Tamkang University Press
Volume 28, Issue 12
Employment of a Radial Basis Function Model for Predicting the Heating Load of Construction
2025-03-15
Read More
Research on surface loss detection algorithm of wind turbine blade based on FRE-DETR network
2025-03-15
Read More
Dynamic Soft Sensor Modeling and Its Application Using TCN-CBAM-LSTM Method
2025-03-15
Read More
Advancing Pile-Bearing Capacity Prediction with Meta Heuristic Enhanced Specific ANFIS strategys
2025-03-15
Read More
MPTTF-BERT: Multi-Prefix-Tuning Template Fusion by BERT for Zero-shot English Text Relation Extraction Mo…
2025-03-15
Read More
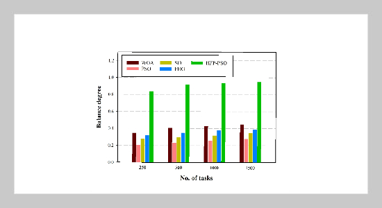
Hummingbird-Inspired Modified Particle Swarm Optimization for Efficient Task Scheduling in Cloud Computin…
2025-03-15
Read More
Interval Prediction of Landslide Displacement Using a Pretrained Large Time Series Model Based on Large-s…
2025-03-15
Read More
English Pronunciation Evaluation and Correction Algorithm Technology Based on Artificial Intelligence
2025-03-15
Read More
Parameter Estimation for Generalized Extreme Value Distribution in Rainfall Forecasting: A Case Study of …
2025-03-15
Read More
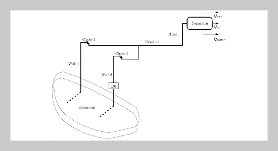
Innovative Solutions for Oil Well Monitoring: Data-Driven Multiphase Virtual Flow Metering Using Ensemble…
2025-03-15
Read More
Simulation Study: Trajectory Tracking Control of Parafoil System Based on Deep Reinforcement Learning
2025-03-15
Read More
Research on wind turbine blade fault detection based on Dense Net-TL combined with ELM
2025-03-15
Read More
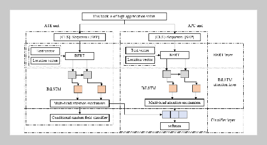
Domain adaptive English aspect word extraction method based on bidirectional long and short-term memory n…
2025-03-15
Read More
A blockchain searchable encryption scheme for legal data shared by multiple parties
2025-03-15
Read More
The Mechanical Peformance Of A Sustainable Hybrid Core Made From Corncob Waste/Polyurethane With Geogrid …
2025-03-15
Read More
An Investigation on Mathematical Modeling of Operators on The Hilbert Domain subjected to The Equality Th…
2025-03-15
Read More
Spalling of high strength concrete under contact explosive charge
2025-03-15
Read More
Experimental Study of Deep Drawing of High-Strength Carbon Fiber-HDPE Composites
2025-03-15
Read More
Optimization of Wood Powder Particle Size and Weight Fraction for Enhancing the Mechanical Properties of …
2025-03-15
Read More
The Impact of Environmental Factors on Image Qualities of Holographic Projection
2025-03-15
Read More
1
2
1
2